Клуб Мазда, форум, автоклуб avto Москва http://www.mazda-auto.ru
Клуб Мазда Авто, форум, автофорум www.mazda-auto.ru
Клуб Мазда, форум







    

Подскажите грамотного электрика в Питере!!! | мазда (mazda) форум | 27 июн 2007 12:58

 Заголовок сообщения: Подскажите грамотного электрика в Питере!!! | мазда (mazda) форум
27 июн 2007 12:58 
Добры день форумчане. Не работает механизм поднятия/опускания фар на BG. Ни кнопкой,ни подрулевым переключателем реакции нет,только реле в ногах у пассажира счелкает и все. Может кто подскажет как боротся?! Только не ругайте всю ветку перечитал такого случая не было,когда вообще не реагирует ни на что. Заранее спасибо!!!


Вернуться наверх
  
 
 Заголовок сообщения: | мазда (mazda) форум
27 июн 2007 13:02 
Не в сети
я тут живу
я тут живу
Аватар пользователя

Зарегистрирован: 07 фев 2007 11:33
Сообщений: 1265
Откуда: Питер
Баллы репутации: 10
Ну для начала можно посмотреть вообще приходит электричество на моторчики подъема фар или нет.
Предохранители опять же (хотя если реле щелкает ...)

_________________
Ма6ка 2л на ручке в кузове хэтчбэк, кожа, музыка и все дела
Изображение
Было:
Mazda 323 F BA KF(2л) (1994г.в.)
ВАЗ 21053 1.5л (1992 г.в.)
Изображение


Вернуться наверх
 Профиль  
 
 Заголовок сообщения: | мазда (mazda) форум
27 июн 2007 13:32 
Предохранители которые в салоне все целые,в маторном отсеке тоже. Ну не могли же оба мотора сгореть,тем более что если руками крутить чувствуется усилие в них.


Вернуться наверх
  
 
 Заголовок сообщения: | мазда (mazda) форум
27 июн 2007 13:41 
Не в сети
я тут живу
я тут живу
Аватар пользователя

Зарегистрирован: 07 фев 2007 11:33
Сообщений: 1265
Откуда: Питер
Баллы репутации: 10
Так ты проверь напряжение на клеммах моторчика. Если есть, то проблема в проводке нет - все Ок.
Проверь сами моторчики - сними и подсоедни напрямую к аккуму - работает => механика.

_________________
Ма6ка 2л на ручке в кузове хэтчбэк, кожа, музыка и все дела
Изображение
Было:
Mazda 323 F BA KF(2л) (1994г.в.)
ВАЗ 21053 1.5л (1992 г.в.)
Изображение


Последний раз редактировалось Sua 27 июн 2007 14:01, всего редактировалось 1 раз.

Вернуться наверх
 Профиль  
 
 Заголовок сообщения: | мазда (mazda) форум
27 июн 2007 13:50 
Не в сети
семизвездочный
Аватар пользователя

Зарегистрирован: 27 июл 2005 11:40
Сообщений: 1726
Откуда: Odessa
Баллы репутации: 0
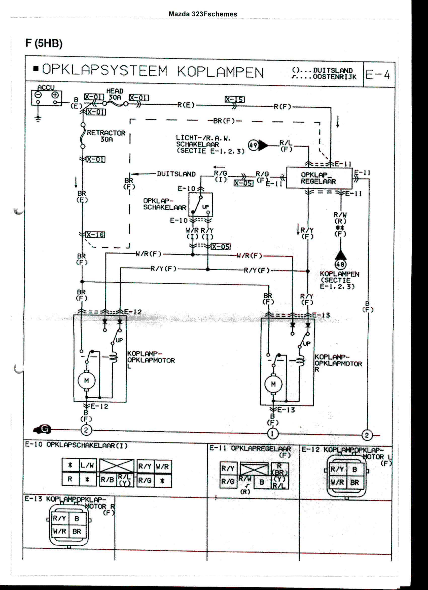
Цитата:
Предохранители которые в салоне все целые,в маторном отсеке тоже


Pavel_spb, ну тогда скорее всего, что проводка или реле.

А вот еще и схемка, которая, если я не ошибаюсь, должна подойти для твоей машины


Вложения:
retractor.gif
retractor.gif [ 191.03 | Просмотров: 1094 ]

_________________
Была: 626 GF 97 1.8 Hatch-Back МКПП, разбита цыганами :-(
Сейчас: Honda Accord 2004 2.0 МКПП
Вернуться наверх
 Профиль  
 
Показать сообщения за:  Сортировать по:  
Начать новую тему Ответить на тему  [ Сообщений: 5 ] 









Найти:
Перейти:  
cron
Клуб «Мазда-Авто»: www.mazda-auto.ru © 2002 - 2018
Форум владельцев автомобилей Mazda: Москва, Санкт-Петербург, Екатеринбург, Челябинск, Тюмень, Краснодар, Новосибирск, Красноярск, Воронеж.